Ex solenoid / alarm driver
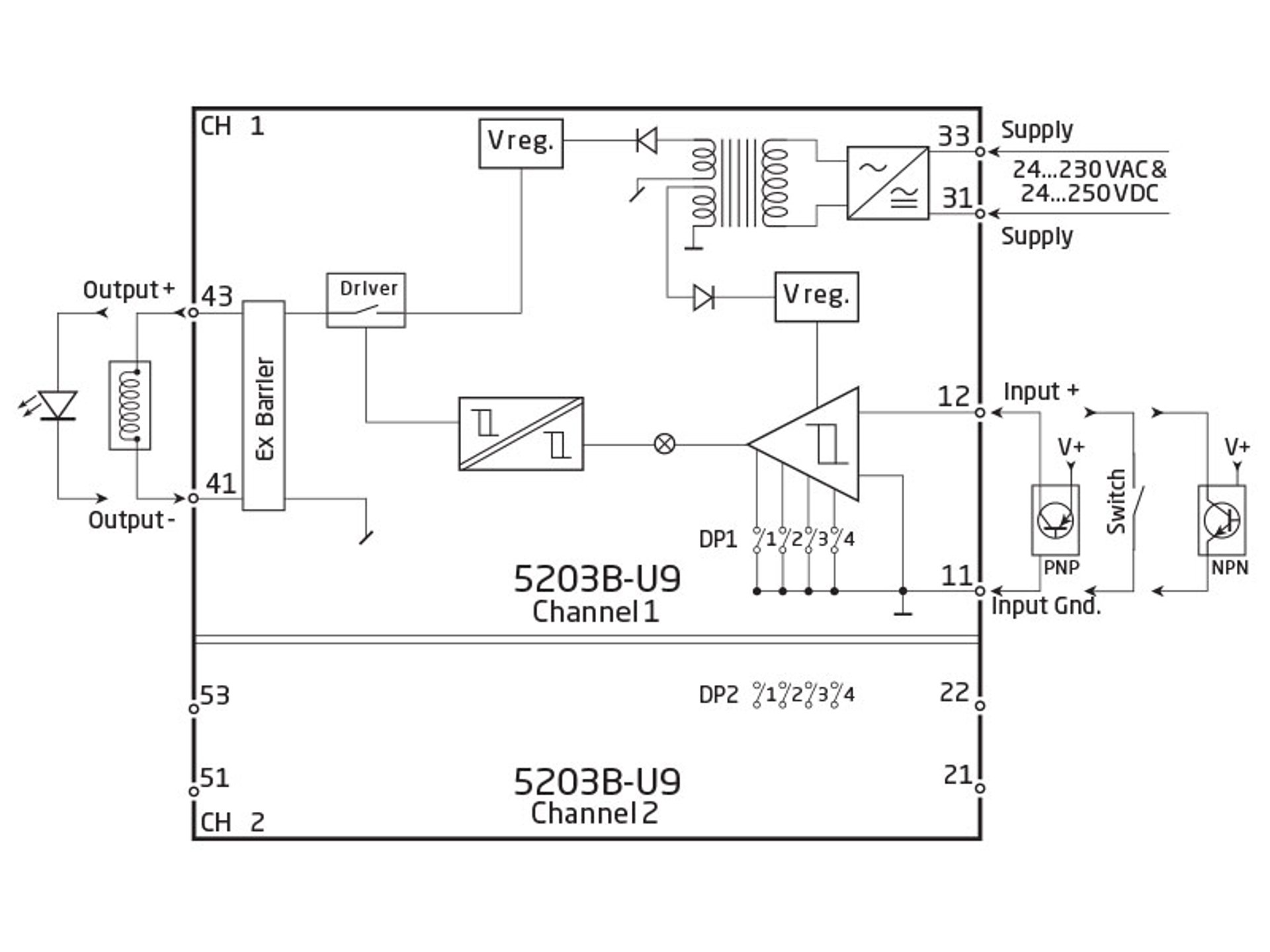
PR 5203B-U9
- UL 913-approved version for US market only
- 1- or 2-channel version
- Solenoid driver for I.S. area
- 3- / 5-port 3.75 kVAC galvanic isolation
- Digitally controlled voltage supply for I.S. area
- Universal supply by AC or DC
Application
- Driver with safety barrier for the control of ON / OFF solenoids mounted in hazardous area.
- Driver with safety barrier for the supply of LEDs and acoustic alarms mounted in hazardous area.
- Voltage supply with ON / OFF control of other equipment.
Technical characteristics
- PR5203B-U9 has a digital input per channel for the control of the I.S. output voltage.
- Supply, inputs, and outputs are floating and galvanically separated.
Mounting / installation
- Mounted vertically or horizontally on a DIN rail. By way of the 2-channel version up to 84 channels per meter can be mounted.
Data sheet & Manuals
Supplementary documentation
EU Declaration of Conformity
- 5203DoC_EU_103_UK.pdf
- Latest version
PR default configurations
- PR_default_configurations.pdf
- Latest version
Safety note
Approvals & Certificates
View variants
Environmental Conditions
| Operating temperature | -20°C to +60°C |
| Calibration temperature | 20...28°C |
| Relative humidity | < 95% RH (non-cond.) |
| Protection degree | IP20 |
Mechanical specifications
| Dimensions (HxWxD) | 109 x 23.5 x 130 mm |
| Weight approx. | 230 g |
| DIN rail type | DIN EN 60715/35 mm |
| Wire size | 0.13...2.08 mm2 AWG 26...14 stranded wire |
| Screw terminal torque | 0.5 Nm |
Common specifications
Supply |
|
| Supply voltage, universal | 21.6...253 VAC, 50...60 Hz or 19.2...300 VDC |
| Fuse | 400 mA SB / 250 VAC |
| Max. required power | ≤ 4 W (2 channels) |
| Internal power dissipation | ≤ 2 W (2 channels) |
Isolation voltage |
|
| Isolation voltage, test / working | 3.75 kVAC / 250 VAC |
| PELV/SELV | IEC 61140 |
| Programming | DIP switches |
| Max. frequency | 20 Hz |
| EMC immunity influence | < ±0.5% of span |
| Extended EMC immunity: NAMUR NE21, A criterion, burst | < ±1% of span |
Input specifications
NPN and mechanical switch |
|
| Trig level LOW | ≤ 4.0 VDC |
| Trig level HIGH | ≥ 7.0 VDC |
| Max. external voltage | 28 VDC |
| Input impedance | 3.48 kΩ |
PNP |
|
| Trig level LOW | ≤ 4.0 VDC |
| Trig level HIGH | ≥ 7.0 VDC |
| Max. external voltage | 28 VDC |
| Input impedance | 3.48 kΩ |
Output specifications
| Output voltage | See I.S. data in manual |
| Output current | See I.S. data in manual |
| Output ripple | < 40 mVRMS |
Observed authority requirements
| EMC | 2014/30/EU |
| LVD | 2014/35/EU |
Approvals
| c UL us, UL 508 | 05122003-E233311 |
| c UL us, UL 913 | 05122003-E233311 |
Do you need help choosing the right device?Our sales engineers are ready to guide you to the device that best fits your application. How to contact us?You can use our quote function or contact form with no obligation. With the quote function, you simply add the devices you are interested in and receive a quote. We will get back to you within 24 hours on business days.
After you orderWhen your order is placed, you will receive a confirmed delivery date within two business days. As soon as your package has been shipped, you will receive an email with tracking details, so you always know where your delivery is. |
![]() |
State-of-the-art manufacturing Our 8,500 sqm integrated and automated manufacturing campus in Denmark covers the entire value-chain from design and development to manufacturing. It allows us to design and optimize for testing and manufacturing thereby constantly driving quality up and costs down. |
![]() |
Dedicated Presale / Aftersales
|
![]() |
Product reliability |
![]() |
Product deployment
|
![]() |
Smart products |









